|













| |
|
"Namur Standard" Sensors
|
Namur Sensors operate as
described below. Putting it simply, when a Namur sensor "sees" a target, the
resistance goes from low to high. This is the opposite (in a manner of speaking)
to the action of a conventional limit switch where normally the resistance goes
from high (infinity) to low (connected) when the switch is activated. This
characteristic causes confusion frequently. They require an interface such as
the Digital Input Barriers on this website which
have a selection switch on the front that is used to reverse the action of the
output relay contacts such that they behave like a limit switch (note: the
action of the relay is reversed not the action of the sensor).
The sensors comply with European Standard EN 60947-5-6 (formerly EN 50227). |
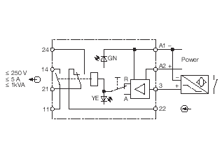
| If a Namur sensor is used in a Non-Hazardous
Area and the signal needs to be converted into a simple contact signal, say,
as an input to a PLC or DCS, the
following interface may be used: |
|

MK73-UR12/K03
|

 |

|